发布产品/安装技术的知识文章 为您答疑解惑
您的位置: 首页 > 新闻资讯

咨询热线

400-812-0910
国家《建筑防烟排烟系统技术标准》公告

新建筑防烟排烟系统技术标准实施在即,哪些变化要注意?

2018年1月2日,住房城乡建设部发布国家标准《建筑防烟系统技术标准》相关公告。公告明确了新规的实施日期(2018年8月…
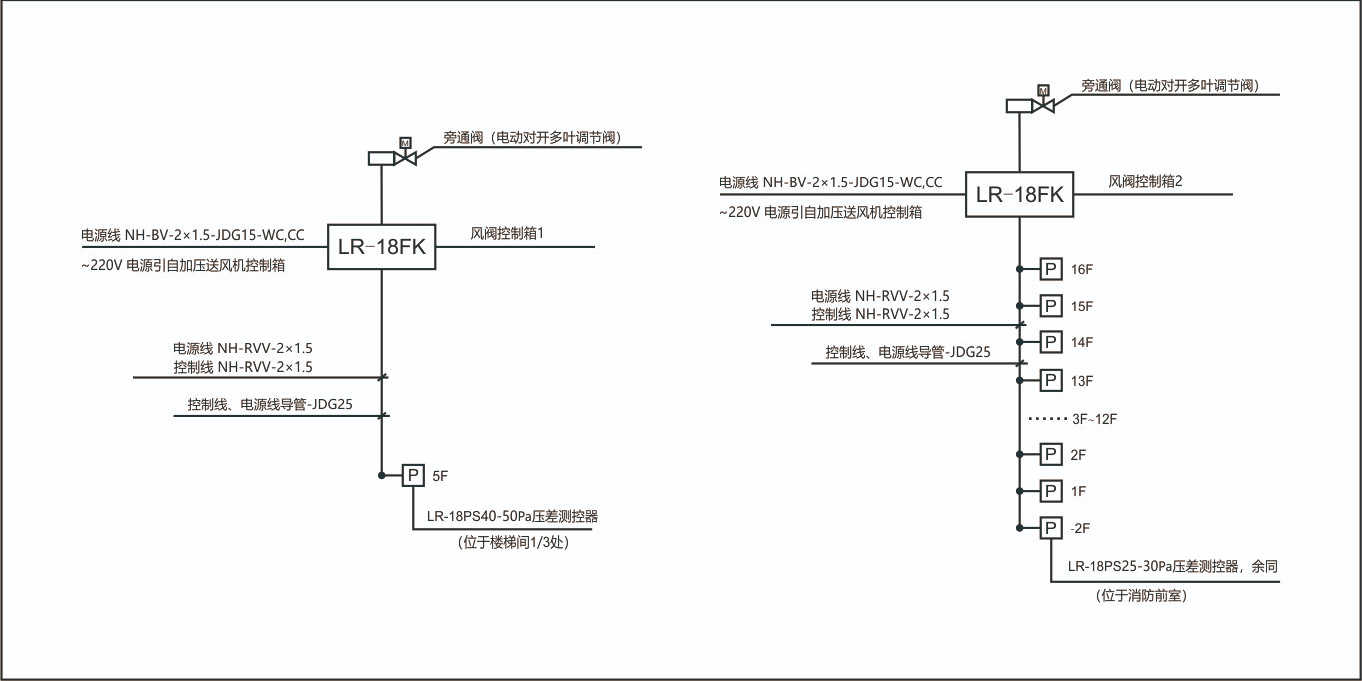
余压控制典型设计

正压送风系统余压控制方案对比介绍

本文旨在帮助大家了解正压送风系统中,余压控制的几种方式,分析各方式的优势及劣势,以及在选购余压控制装置应注意哪些问题?
日皮视频在线观看免费电子分享压差测控器的安装步骤

日皮视频在线观看免费电子分享压差测控器的安装步骤

近来有很多客户咨询项目图纸上设计有消防前室正压送风系统的压差测控器,但是不知道该如何安装,针对这一问题,日皮视频在线观看免费电子小编在这…
压力开关与压差测控器有何区别?

压力开关与压差测控器有何区别?

暖通系统风机送风道的开闭执行机构有个监测执行机构开启状况的机械式压力开关,常见品牌有西门子和霍尼韦尔,这个压力开关分别监…
维持消防前室25-30Pa的方式有哪些?日皮视频在线观看免费电子告诉您

维持消防前室25-30Pa的方式有哪些?日皮视频在线观看免费电子告诉您

根据《建筑设计防火规范》的机械防烟规定,建筑防烟楼梯间内机械加压送风防烟系统的余压值应为40~50Pa;前室、合用前室应…
前室压差测控系统可以省略吗?

前室压差测控系统可以省略吗?

近期,有朋友问小编前室压差测控系统是否可以省略,对于这个问题,小编在这里统一给大家做个回复:前室压差测控系统不可省略,因…
网站地图